
性能特點:
● 干燥介質為惰性氣體,料液含有機溶劑。介質的無氧控制,使物料的理化特性更趨穩定,品質更加優良。
● 遠紅外發熱效率高,間接液態換熱滯后效應小,穩定性好。
● 溶劑回收安全可靠,消除了燃燒和爆炸的危險。
● 程序軟件編制,PLC操作控制,工藝流程圖動態顯示,電視監控物料霧化狀況。
● 經典實用的控制手段,工藝參數得以隨心所欲。完善、齊備的警報裝置,保證設備運行時高枕無憂。
● 該系統采用惰性氣體作為循環氣體,具有保護干燥物料,介質重復使用等特點。
應用范圍:
本系列噴霧干燥機主要應用于含有揮發物的原料,或在加工過程中不能與氧氣接觸的原料或易燃易爆物品以及干燥過程中會產生臭氣、毒氣、物品的干燥。
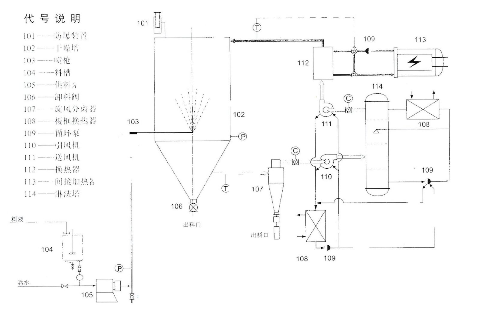
工藝流程:
